0前言
不同工藝的碳足跡與處理廠的規模、實際工藝、設備選型等都直接相關,本研究不考慮處理規模因素的影響,計算單位質量(1Gg DM)污泥采用污泥濃縮+脫水+干化+焚燒+灰渣填埋技術路線時的碳排放量,并以CO2當量表示,考慮生物源排放、能源類排放和替代類排放。
1碳平衡分析
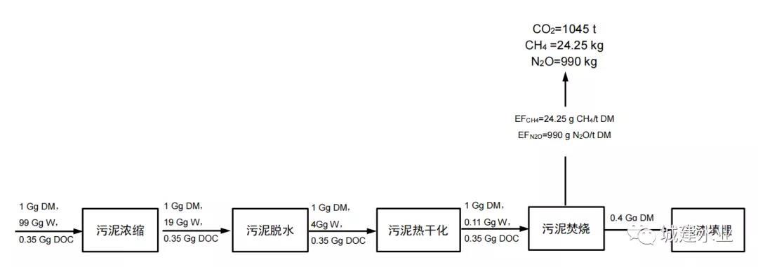
在此技術路線中,假設污泥經過帶式濃縮、帶式壓濾脫水、流化床干燥后,污泥被送入焚燒爐。焚燒產生的灰渣采用填埋處置,產生的熱用于加熱焚燒系統。煙氣將通過濕式煙氣凈化系統和選擇性非催化降解組成的煙氣凈化系統得到凈化。
圖1 污泥濃縮+脫水+干化+焚燒+灰渣填埋工藝碳平衡示意圖
2研究假設
本研究做如下假設:
①硫元素氧化率為100%;
②硫元素含量為1%;
③ 硫化物去除率為98%;
④ 污泥焚燒煙氣凈化系統采用半濕式煙氣凈化系統+SNCR+CaCO3脫硫工藝;
⑤污泥飛灰占干污泥總量的40%;
⑥填埋過程使用的能源未計入本研究。
3計算結果
如表1所示,污泥干化焚燒工藝的CO2排放當量為1154.3 tCO2/Gg干污泥。
表1 污泥濃縮+脫水+干化+焚燒+灰渣填埋工藝GHG排放量
4.CO2排放源分析
從各環節排放清單入手,對不同排放源進行討論分析,本工藝CO2排放清單如圖2所示。
圖2 不同處理環節碳排放源分析
①生物源排放
? 焚燒環節:生物源排放主要包括焚燒環節產生的CO2、CH4、N2O,其排放量分為1140.2tCO2e、0.5tCO2e、和306.9tCO2e。國家發改委發布的《省級溫室氣體清單編制指南》(簡稱《清單》)中規定,只有廢棄物中的礦物碳(如塑料、某些紡織物、橡膠、液體溶劑和廢油)在焚化期間氧化過程產生的二氧化碳排放,被視為凈排放,應當納入清單總量中。廢棄物中所含的生物質材料(如紙張、食品和木材廢棄物)燃燒產生的二氧化碳排放,是生物成因的排放,不應當納入清單總量中,應當作為信息項記錄。本研究中污泥焚燒產生二氧化碳排放不納入項目排放總量中,當不計入生物源排放時,焚燒環節可以產生碳匯-1531.0 t CO2e。
②能量源排放
能量源排放存在于整條技術路線的所有環節中,其排放總量為1332.9tCO2e,其中污泥干化環節所占比例最高,超過能量源排放總量的85%(如圖3所示)。
? 濃縮環節:本研究假設采用帶式濃縮機,其加藥量非常少,CO2排放主要來自濃縮機運行時本身的電能消耗,其值為69.6 t CO2e。
? 脫水環節:為了提高污泥脫水效率,降低脫水能耗,一般會在脫水環節加入藥劑進行調理,因此本研究在考慮電能消耗的同時還考慮了藥劑制備所帶來的能源消耗及間能耗,其值為56.6 t CO2e。
? 污泥干化:采用流化床干燥方式對污泥進行干化,干化過程所帶來的CO2排放來自電能及天然氣的消耗,當污泥的含水率由80%降至10%,碳排放為1140.2t CO2e。
? 焚燒環節:焚燒過程中CO2排放來自三個部分,第一部分來自焚燒過程中的助燃燃料,在本研究中污泥已通過干化環節將污泥的含水率降至10%,可以自持燃燒,因此第一部分不予計入;第二部分來自污泥焚燒煙氣凈化系統所帶來的CO2排放,本研究中采用濕式煙氣凈化系統和SNCR對煙氣進行凈化;第三部分來自煙氣脫硫所帶來的CO2排放,本研究采用石灰法作為吸附劑。綜上所述,焚燒環節CO2排放為66.5 t CO2e。
圖3 不同環節能量源CO2排放所占比例
③替代類排放
? 焚燒環節:污泥焚燒把污泥的熱值以熱能的方式釋放出來。污泥能量的利用率約為70%。如圖4.8所示,其產生的碳匯總量為1531.0 t CO2e。
來源:城建水業
作者: 紀莎莎












